10% OFF on all manuals and programs. Use code: MCAT10
$ 0
0
$ 0
0

KOBELCO ED150 Service Manual

KOBELCO ED150 Service Manual

Kobelco Excavator Dozer ED150
BLADE RUNNER
ACERA SR
TIER 3 Service Repair Manual

Format: PDF

Language: EN

Size:59.4

Pages:1096

Excellent Rating (4.8) on Trustpilot · Trusted Worldwide
Category:

Original price was: $ 50.Current price is: $ 40.

Share:

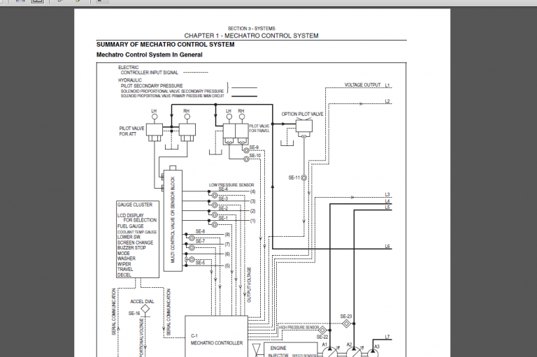
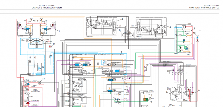
KOBELCO ED150 Service Manual

KOBELCO ED150 Service Manual

KOBELCO ED150 Service Manual

Kobelco Excavator Dozer ED150
BLADE RUNNER
ACERA SR
TIER 3 Service Repair Manual

Latest Product

0
    0
    Your Cart
    Your cart is emptyReturn to Shop