$ 119
3
$ 119
3

KOBELCO SK150(LC)IV/ED180(LC) SHOP MANUAL

KOBELCO SK150(LC)IV/ED180(LC) SHOP MANUAL

FORMAT: PDF

LANGUAGE: EN

PAGES: 855

SIZE: 238 MB

Applicable: SK150(LC)IV YMU1001~
Applicable: ED180(LC) YLU001~

Category:

$ 40

Share:

KOBELCO SK150(LC)IV/ED180(LC) SHOP MANUAL

KOBELCO SK150(LC)IV/ED180(LC) SHOP MANUAL

KOBELCO SK150(LC)IV/ED180(LC) SHOP MANUAL

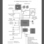
SPECIFICATION SECTION

MAINTENANCE

SYSTEMS

TROUBLESHOOTING

COMPONENTS

Applicable: SK150(LC)IV YMU1001~
Applicable: ED180(LC) YLU001~

Latest Product

3
    3
    Your Cart